Results for yamaha yzf-r6 repair

Showing 1 - 10 of 17
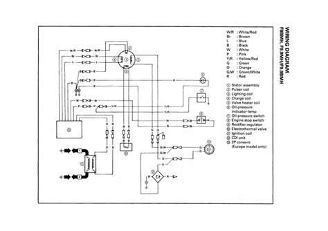
Yamaha Outboard Rectifier Wiring Diagram

Yamaha Outboard Rectifier Wiring Diagram

Yamaha Outboard RectifierOutboard Rectifier Wiring Diagram (2005)

Find comprehensive information and wiring diagrams for Yamaha outboard rectifiers. This guide covers troubleshooting common issues, understanding the wiring configuration, and essential steps for replacing or repairing your Yamaha outboard rectifier to ensure optimal charging system performance and prevent battery drain. Whether you're a seasoned mechanic or a DIY enthusiast, this resource provides valuable insights into Yamaha outboard rectifier wiring.

2007 yamaha grizzly 350 service manual

2007 yamaha grizzly 350 service manual

2007 Yamaha Grizzly 350 service manualYamaha Grizzly 350 repair manual (2024)

Access the essential 2007 Yamaha Grizzly 350 service manual for comprehensive repair and maintenance instructions. This vital guide provides detailed information, diagrams, and step-by-step procedures to keep your Yamaha Grizzly 350 ATV running optimally, making every repair and maintenance task straightforward.

Repair Warrior Manual Star Yamaha Road

Repair Warrior Manual Star Yamaha Road

Yamaha Road Star repair manualRoad Star service guide (2002)

Become a true repair warrior for your Yamaha Road Star motorcycle with this comprehensive manual. Designed for owners seeking to master their bike's maintenance and troubleshooting, this guide provides detailed instructions and diagrams, ensuring you can confidently tackle any repair, keeping your Road Star performing optimally on the open road.

Yamaha Wolverine Workshop Repair Manual Downl

Yamaha Wolverine Workshop Repair Manual Downl

yamaha wolverine repair manualwolverine workshop manual download (2022)

Gain instant access to the comprehensive Yamaha Wolverine Workshop Repair Manual, an essential guide for all maintenance, service, and repair procedures. This downloadable manual covers everything from routine inspections to complex engine overhauls, ensuring your ATV remains in peak performance. Perfect for both DIY enthusiasts and professional technicians, it provides detailed instructions, troubleshooting tips, and wiring diagrams to keep your Yamaha Wolverine running smoothly.

yamaha waverunner manual online

yamaha waverunner manual online

yamaha waverunner manual onlinedownload yamaha waverunner manual (2015)

Easily access your Yamaha WaveRunner manual online, offering essential maintenance, service, and owner's information for your personal watercraft. Whether you need to download a specific year's model guide or troubleshoot an issue with your Yamaha jet ski, our comprehensive resources provide the official details you need to keep your PWC performing at its best, all available digitally.

yamaha razz scooter manual

yamaha razz scooter manual

yamaha razz manualrazz scooter owners guide (2016)

Discover the essential Yamaha Razz scooter manual, offering detailed instructions for operation, maintenance, and troubleshooting. This comprehensive resource is perfect for owners looking for a user-friendly guide, providing all the information needed to keep your Razz scooter running smoothly and efficiently.

Ford Ka Service And Repair Manual Haynes Service And Repair Manuals

Ford Ka Service And Repair Manual Haynes Service And Repair Manuals

Ford KaService Manual (2014)

Looking for a comprehensive guide to service and repair your Ford Ka? This Haynes Service and Repair Manual provides step-by-step instructions and detailed illustrations, making it easier than ever to maintain and fix your vehicle. Whether you're a seasoned mechanic or a DIY enthusiast, this manual is an invaluable resource for keeping your Ford Ka running smoothly.

Mercury Grand Marquis Starter Location

Mercury Grand Marquis Starter Location

Mercury Grand MarquisStarter Location (2017)

Finding the starter location on your Mercury Grand Marquis is essential for diagnosing and repairing starting issues. This guide provides a comprehensive overview of where to locate the starter motor, common problems associated with it, and tips for successful replacement. Whether you're experiencing a no-start condition or a slow cranking engine, understanding the starter's location will empower you to troubleshoot and potentially resolve the issue yourself, saving time and money on automotive repairs.

Page 1 of 2
Randomized data view for Wiley component with images.